



STG18差压变送器是一款高性能工业级差压测量设备,采用固态单晶硅敏感芯片与硅油传压结构设计,结合半导体压阻效应,实现差压信号到电信号的高精度转换。产品内部集成惠斯登电桥,输出信号与差压保持优异的线性关系,确保测量稳定可靠,适用于复杂工业环境中的精密压力监测。该差压变送器采用全不锈钢结构(304外壳+316L隔离膜片),具备优异的耐腐蚀性能和长期稳定性。激光焊接工艺与全密封设计,使其防护等级达到IP65(DIN43650)或IP67(M12接口),能够在潮湿、多尘及振动环境中稳定运行。同时具备200%过载能力和500%破坏压力,显著提升设备安全性与使用寿命。STG18支持多种标准输出信号,包括4-20mA、0-10V、1-5V及ModbusRS485-RTU数字通信,兼容12VDC或24VDC供电系统,方便接入PLC、DCS及工业自动化控制系统。其压力测量范围覆盖0~0.1Bar至0~600Bar(含正负压),满足多场景差压检测需求。广泛应用于石油、化工、电力、水处理及工业自动化等领域,适用于气体、液体及油液的差压监测,如管道压差、过滤系统、流量计算及设备状态检测等。STG18差压变送器以高精度(最高±0.05%FS)、高可靠性和灵活配置,成为工业差压测量的理想选择。
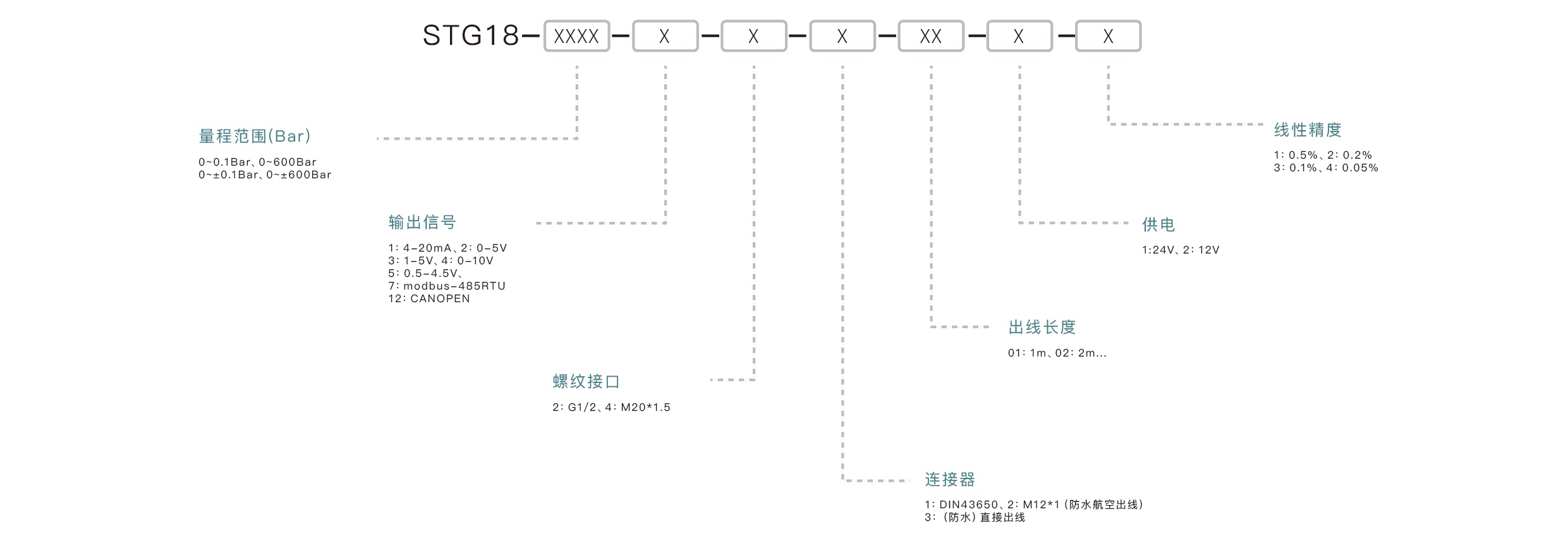
| 压力范围 | 0~0.1Bar、0~600Bar、0~±0.1Bar、0~±600bar |
| 测量方式 | 差压 |
| 输出信号 | 4~20mA、1-5V、0-5V、0-10V、Modbus485-RTU |
| 工作电压 | 12VDC、24VDC |
| 综合精度 | ±0.5%F.S、±0.2%F.S、±0.1%F.S、±0.05%F.S |
| 长期稳定性 | ≤±0.1%F.S/year |
| 过载压力 | 200%FS |
| 破坏压力 | 500%FS |
| 温度补偿范围(此温度范围精度不变) | -20~+85℃ |
| 工作温度范围 | -40~+125°C |
| 储存温度范围 | -40~+125°C |
| 介质温度范围 | -40~+125°C |
我们是专业压力传感器生产厂家,具备成熟的生产工艺和严格质量控制体系,提供高性价比产品、稳定供货能力以及OEM/ODM定制服务,支持全球客户项目合作。
可以,STG18采用316L不锈钢隔离膜片,适用于与316L兼容的气体或液体介质,但对于强腐蚀性介质建议提前确认兼容性。
根据不同接口形式,产品防护等级可达IP65(DIN43650接口)或IP67(M12接口),具备良好的防水防尘能力。
STG18支持12VDC或24VDC供电,兼容大多数工业自动化系统,安装使用方便。
作为中国源头制造厂家,我们支持多种定制服务,包括量程、输出信号、接口方式(G1/2、M20×1.5)、电气连接及特殊应用需求,满足不同客户项目需求。
STG18采用304不锈钢外壳和316L不锈钢隔离膜片,具备良好的耐腐蚀性能。全密封激光焊接结构,防护等级可达IP65或IP67,适用于恶劣工业环境。
产品综合精度最高可达±0.05%FS,具备优异的线性和长期稳定性(≤±0.1%FS/年),能够满足高精度工业测量需求。
STG18差压变送器支持4-20mA、0-5V、0-10V、1-5V模拟信号输出,同时提供RS485 Modbus-RTU数字通信接口,方便接入PLC、DCS及工业控制系统。
该产品支持多种量程选择,包括0~0.1Bar至0~600Bar,以及正负压(±0.1Bar至±600Bar),能够满足不同工业场景的差压测量需求。
STG18差压变送器广泛应用于石油、化工、电力、水处理、液压系统及工业自动化等领域,适用于气体、液体和油液的差压测量,如管道压差监测、过滤系统检测及流量计算等。
📧 Email: sales@yatansensor.com, support@yatansensor.com
💬 WhatsApp:+86 185 1660 2370
请在询价时提供完整的订购编码
数量 - 型号 - 量程 - 输出信号 -线性精度 - 螺纹接口 - 连接器 - 出线长度 - 供电
示例:
1 pcs - STG18-0~100bar - 4-20mA - 0.5%- G1/4 - M12 - 1m - 24V
联系我们的工程团队,提供您的应用信息进行选品。